Доска оъявлений
 
Доска оъявлений Карта сайта | Главная           Войти в систему
ОБЪЯВЛЕНИЯ Регистрация ДОБАВИТЬ ОБЪЯВЛЕНИЕ Справочная Реклама
    

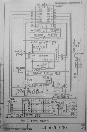
Электрическая схема экскаватора ЭКГ-5.

Электрическая схема экскаватора ЭКГ-5.
Электрическая схема экскаватора ЭКГ-5.


Дата последнего изменения: 11.07.2011
Дата размещения объявления: 11.07.2011    Показать все объявления от amail67@yandex.ru
Название фирмы: amail67@yandex.ru
Контактное лицо: Владимир
E-Mail: Отправить письмо на E-Mail автора объявления

Телефоны фирмы: amail67@yandex.ru

Адрес товара/услуги:
Раздел ТНВЭД:

ПРОЧАЯ ПЕЧАТНАЯ ПРОДУКЦИЯ, ЗА ИСКЛЮЧЕНИЕМ ПЕЧАТНОЙ РЕПРОДУКЦИИ И ФОТОГРАФИИ


Код ТНВЭД: 4911990000 | Другие объявления в этом разделе






 Вернуться к списку объявлений 
Доска оъявлений По общим вопросам » info@megasklad.ru

Реклама на сайте Megasklad.ru

Copyright © 2003 MegaGroup
| Электрическая схема экскаватора ЭКГ-5.
 
Rambler's Top100Rambler's Top100
������ �����������